MARINE & OFFSHORE EQUIPMENT
- Dredging Equipment
- Marine Deck Machinery
-
Marine Mooring Equipment
-
Marine Anchor
- AC-14 HHP Anchor
- Admiralty Anchor
- Beldt Stockless Anchor
- Bruce Anchor
- Spek Anchor
- Danforth HHP Anchor
- Delta High Holding Power Anchor
- GB11579-89 Light Weight Anchor
- Hall Anchor
- High Holding Power Mastrosov Anchor
- Hot Dip Galvanized Anchor
- Japan Stock Anchor
- JIS Stockless Anchor
- Pool Anchor
- Single Fluke Anchor
- Stainless Steel Anchor
- Stevpris MK5 Anchor
- Stingray Anchor
- US Navy Stockless Anchor
-
Marine Anchor Chain
-
Marine Shackle
- Kenter Shackle
- D Type Joining Shackle
- Pear Shaped Shackle
- Anchor Swivel Shackle Type A
- Anchor Swivel Shackle Type B
- Buoy Shackle Type A
- Buoy Shackle Type B
- C Type Detachable Connecting Link
- D Shackle
- Forelock Shackle
- Anchor Chain Swivel Group
- Straight Shackle
- Anchor Shackle
- Marine Triangle Plate
- Anchor Chain Swivel
- Anchor Chain Joining Shackle
- Anchor Chain End Shackle
- Slim Kenter Shackle
-
Chain Chaser
-
Marine Bollard
-
Marine Chock
-
Marine Fairlead
-
Marine Chain Stopper
-
Marine Mooring Reel
-
Marine Towing Bracket
-
Mooring Rope
-
Marine Towing Hook
-
Marine Shark Jaw
- Marine Fender
-
Marine Buoy
- Marine Floating Pontoon Dock
-
Marine Anchor
- Aquaculture Equipment
- Marine Outfitting Equipment
- Marine Propulsion System
-
Marine Painting
-
Marine Auxiliary Machinery
- Marine Air Compressor
- Marine Air Receiver
- Marine Sewage Treatment Plant
-
Marine Diesel Generator Set
- Marine Oil Water Separator
- Ballast Water Management System
- Marine Hydrophore
- Marine Calorifier
- Seawater Desalination Plant
-
Marine Oil Separator
- Marine Fuel Oil Supply Unit
- Marine Heat Exchanger
-
Marine Hot Well Unit
-
Marine Incinerator
-
Marine Boiler
-
Marine Valve
- JIS Marine Valve
- DIN Marine Valve
- ANSI Marine Valve
- GB Marine Valve
- CB Marine Valve
- CBM Marine Valve
-
Marine Gate Valve
-
Marine Globe Valve
-
Marine Angle Globe Valve
-
Marine SDNR Valve
-
Marine Angle SDNR Valve
-
Marine Check Valve
-
Marine Storm Valve
-
Marine Butterfly Valve
-
Marine Quick Closing Valve
-
Marine Fire Valve
-
Marine Self Closing Valve
- Marine Valve Accessories
-
Marine Pump
- Marine Centrifugal Pump
- Marine Screw Pump
-
Marine Gear Pump
-
Marine Vortex Pump
-
Marine Ejector Pump
-
Marine Diaphragm Pump
-
Marine Piston Pump
-
Marine Fire Pump
-
Marine Emergency Fire Pump
-
Marine External Fire Pump
-
Marine Ballast Water Pump
-
Marine Fuel Pump
-
Marine Lubricating Oil Pump
-
Marine Bilge Pump
-
Marine Sewage Pump
-
Marine Domestic Water Pump
-
Marine General Pump
-
Marine Cargo Oil Pump
-
Marine Hand Pump
- Marine Pump Parts
- Marine Life-saving Equipment
- Fire-fighting Equipment
- Marine Cable
- Marine Electrical Equipment
- Marine HVAC
-
Labour Protection Appliance
- Marine Decorative Material
-
Marine Anode
- Marine Pipe Fitting & Flange
- Marine Instrument
- Ship Building Equipment
INDUSTRY EQUIPMENT
- Hoisting Equipment
- Welding Machine & Material
-
Cutting Machine
- Container Securing Fitting
- Link Chain
- Container & Storage Equipment
-
Diesel Generator Set
- Other Equipment and Tools
- Petrochemical Equipment
- Fiber Reinforced Plastics
- Polymer Materials
- Environmental Protection Series
- Geo-products and Building Materials
- Metal Mesh
- Steel Grating
-
Earthwork Teeth
-
Turnbuckle
STOCK LIST
Contacts
Tel:+86-23-67956606
FAX:+86-23-67956622
Email:manager@cqhisea.com
Working Time: 9:00--17:00
Working Day: Monday to Friday Website: www.cqhisea.com
Automatic Fuel Oil Separator
Automatic Fuel Oil Separator
1. Automatic Fuel Oil Separator ApplicationThe automatic fuel oil separator is intended for marine and land applications. It is specifically designed for cleaning of mineral oils from water and solid particles (sludge). The cleaned oil is discharged continuously, while the sludge is discharged at intervals.
The separator handles the following types of lubricating oils and low viscosity fuel oils:
Distillate (viscosity 1.5-5.5 cSt/40℃)
Marine diesel oil (viscosity l3 cSt/40℃)
Intermediate fuel oil and heavy fuel oil (viscosity 30-380 cSt/50℃)
Lubricating oil of R & O type, detergent or steam turbine.
The separator can be operated either as a purifier or as a clarifier. When operated as a purifier the separator discharges the separated water continuously.
When the oil contains only small amounts of water the separator is operated as a clarifier, discharging the water together with the solid particles.
The separator has to be installed together with devices for control of its operation.
2. Automatic Fuel Oil Separator Design
The marine oil separator comprises a frame consisting of the frame lower part, the intermediate part and the frame top part with a frame hood.
The separator bowl is driven by an electric motor via a flat-belt power transmission and bowl spindle. The motor drive is equipped with a friction coupling to prevent overload.
The bowl is of disc type and hydraulically operated at sludge discharges. The hollow bowl spindle features an impeller which pumps closing water from a built-in tank to the operating system for sludge discharge.
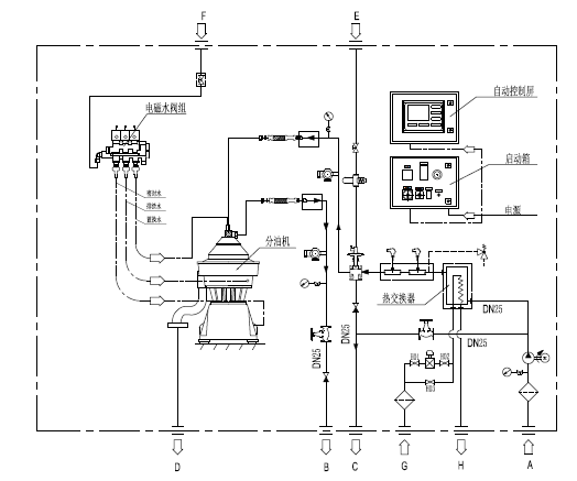
The main inlets and outlets are shown with their connection numbers in the illustration.
3. Separating Function of Automatic Fuel Oil Separator
(1) Liquid flow
Separation takes place in the separator bowl to which unseparated oil is fed through the inlet pipe. The oil is led by the distributor towards the periphery of the bowl.
When the unseparated oil reaches the slots of the distributor, it will rise through the channels formed by the disc stack where it is evenly distributed into the disc stack.
The oil is continuously separated from water and sludge as it will flow towards the center of the bowl. When the cleaned oil leaves the disc stack it rises upwards and enters the paring chamber. From there it is pumped by the paring disc and leaves the bowl through the outlet.
Separated sludge and water move towards the bowl periphery. In purification separated water rises along the outside of the disc stack, passes from the top disc channels over the edge of the gravity disc and leaves the bowl into the common sludge and water outlet of the separator.
Heavier impurities are collected in the sludge space outside the disc stack and are discharged at intervals through the sludge ports.
(2) Water seal in purification
To prevent the oil from passing the outer edge of the top disc and escaping through the water outlet, a water seal must be provided in the bowl. This is done by filling the bowl with water through the water inlet, before unseparated oil is supplied. When oil feed is turned on the oil will force the water towards the bowl periphery and an interface is formed between the water and the oil. The position of the interface is determined by the size of gravity disc.
(3) Displacement of oil
To avoid oil losses at sludge discharge, displacement water is fed to the bowl. Prior to a discharge the oil feed is stopped and displacement water added through the water inlet. This water changes the balance in the bowl and the interface moves inwards to a new position, increasing the water volume a new position, increasing the water volume in the sludge space. When the sludge discharge takes place sludge and water alone are discharged.
Sludge discharge occurs while the displacement water is still flowing. A new water seal will therefore establish immediately afterwards. The oil feed is then turned on again.
(4) Gravity disc
In the purification mode, the position of the interface can be adjusted by replacing the gravity disc for one of a larger or smaller size. A gravity disc of a larger size will move the interface towards the bowl periphery, whereas a disc of a smaller size will place it closer to the bowl centre.
The sizes of the gravity discs are normally stamped on the discs.
(5) Clarifier disc
In the clarification mode, the gravity disc is replaced by a clarifier disc which seals off the water outlet. In this case no water seal is required and consequently there is no oil/water interface in the bowl. The clarifier disc is an optional disc with a hole diameter of 40 mm. This disc is not shown in the nomograms.
4. Principle Process of Automatic Fuel Oil Separator
5. Certificates of Automatic Fuel Oil Separator: CCS, BV.
